![]() |
Back to Cross index | REQUEST PRODUCT INFORMATION! |
| 162 Cue Trigger Switch |
||
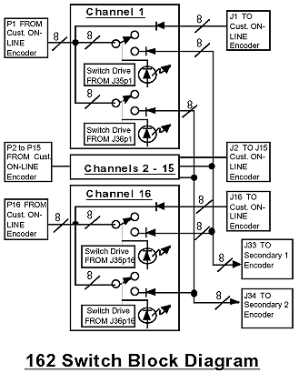
| The 162 Cue Trigger Switch switches 8 contact closures from each of 16 on-line encoders to two separate 8 line outputs to two different secondary encoders by a closure to ground to the corresponding channel relay control input pin. High sensitivity relays are used for the switch. Connectors are terminal strip (with removable screw terminal mating connector) for inputs from on-line encoders, DB9 female for the signal to online encoders, DB9 female for signals to secondary encoders, and DB37 female for switch control closures. Green LED's indicate signals switched to secondary encoders and presence of DC power from each of the two power supplies. | ||

162 Switch Front Panel

Equipment Specifications*
|
Inputs |
|
|
|
|
Outputs |
|
|
|
|
Relay Specifications |
|
|
|
|
|
|
|
*+10 to +40 degrees C; Specifications subject to change without notice